Haltech and 3SGE wiring
Now that I have the altezza engine harness from the half cut, I can start splicing it into the Haltech harness. Some of the harness will be redundant, so I need to identify each wire, and label the ones that I need to connect to the ECU
Cam and ref sync

The cam and ref sync for the Haltech ecu, uses the inlet cam CAS and the crank position sensor. The exhaust cam CAS is not used for ref sync but for the VVTi system. SPI1 and SPI2 are the allocated inputs. The VVT solenoids adjust the timing of the cam gears. This is done by controlling the flow of oil to the cam gears. These are connected to the Haltech Digital Pulsed Outputs DPO3 and DPO4
Ignition

IG1-4 (Pin 1) is the 12v supply to the coils, which is powered by pin 87 on the ignition relay. Pin 4 is signal ground. IGN1-4 were used for feedback by the 3SGE ECU and are not needed with the Haltech. IGT1-4 (Pin 3) are connected to the IGN1-4 outputs.
Knock Sensor

The input for the knock sensor is B21 (Knock 1) and the signal ground is B16
Tachometer


Since the original engine used an analogue ignition system, the tachometer on the Celica ran off the 12v coil signal. As the ecu uses a 5V square wave ignition signal, a tacho output adapter is used, which converts the 5v signal into one which can be read by the tachometer
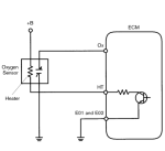
O2 Sensors


The oxygen sensor is heated so that it can quickly get up to temp to deliver voltage signals accurately. without this, the sensor will be too cold at first startup/idling to give an accurate reading.
OX is the analog o2 signal, allocated to AVI2 (analogue voltage inputs) in the ECU. The heater is controlled by DPO3 (digital pulsed output). B+ is powered by the ECU relay and E1 is signal ground.
TPS

The TPS converts the throttle angle into an electrical signal. Vc is supplied 5 volts and E2 goes to the signal ground on the Haltech. VTA is Voltage Throttle Angle, which has a range of 0-5 volts depending on the throttle position. VTA2 is a secondary signal which can be used in diagnostics by the 3SGE ECU.
This is not needed for the Haltech and has not been connected. TPS input is set as AVI10 (White) in the software. the acceleration position sensor is for the original FBW throttle setup and is not needed. The throttle motor has also been disconnected. The AFM has also not been wired up as I am using a MAP sensor.
Water Temperature

The water temperature sensor on the 3SGE is a negative temperature coefficient (NTC) thermistor. One of its main uses is changing the air-fuel ratio depending on coolant temperature which increases cold engine performance. As the sensor gets hotter the resistance decreases, giving a 0-5V range corresponding with temperature.
Idle Air Control


I don’t have the idle control valve that originally came with the 20v ITB’s, so I will be using This Haltech idle air control motor. This motor uses all four step inputs listed above.
VVTI Solenoids

The exhaust cam CAS is not used for ref sync but for the VVTi system. SPI1 and SPI2 are the allocated inputs. The VVT solenoids adjust the timing of the cam gears. This is done by controlling the flow of oil to the cam gears. These are connected to the Haltech Digital Pulsed Outputs DPO3 and DPO4
AC Idle-Up

As the AC compressor is a significant load especially at lower speeds, the ecu needs to know when the compressor is powered so it can compensate by increasing base idle, and idle valve duty cycle. Pin 3 on the AC amplifier has +12v when the AC power switch is on, and the system is pressurised (pressure valve closed). This is assigned to AC Switch in the ecu as the idle up signal
Thermofan

The thermofans are controlled by the ECU, once the coolant temperature reaches 86C the DPO4 output closes the circuit, powering the thermofans.
Air temp & oil pressure sensor


A lot of the inputs for the Haltech are set up in software any way you like. as I am joining the loom, I am assigning that input into a base map that I have on my laptop so I have a record of which input has been soldered to each wire. The wires that will be connected to the body loom have been terminated with quick connect plugs. Once I am happy with how everything is put together I will be using Deutsch plugs.